Каталог товарів
Меню

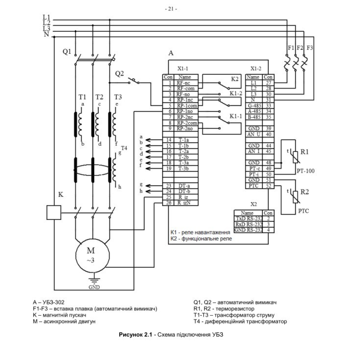
Универсальный блок защиты электродвигателей УБЗ-302

0 відгуків
Код:

5 954 грн.
В наявності
Доставка. Самовивіз з поштових відділень Нова Пошта та Укр Пошта або доставка кур'єром на адресу

Оплата. Оплата під час отримання товару, Google Pay, Безготівковий для юридичних та фізичних осіб, Apple Pay, Передплата на картку продавця, Оплата карткою Visa/MasterCard

Гарантія. 12 місяців
Обмін/повернення товару впродовж 14 днів
Опис
Предназначен для постоянного контроля параметров работы 3-фазного электрооборудования (в первую очередь 3-фазных асинхронных электродвигателей): сетевого напряжения, действующих значений фазных/линейных токов, потребляемой мощности, напряжений и токов прямой и обратной последовательности, сопротивления изоляции на корпус, дифференциальных токов утечки на землю (токов нулевой последовательности), температурных режимов работы. Блок разработан для широкого применения в инженерных системах зданий и сооружений (отопление, вентиляция, водоснабжение, кондиционирование), АСУ ТП и системах промышленной автоматизации, контроля, учета и диспетчеризации. Блок позволяет значительно снизить вероятность отказов 3-фазного электрооборудования, уменьшить стоимость эксплуатации, оптимизировать потребление электроэнергии и значительно повысить комфортность экcплуатации. Має повний набір захистів, реалізованих в блоці УБЗ-301. Додатково забезпечує захист від затягнутого пуску і блокування ротора. Крім того, здійснює контроль перегріву обмоток двигуна з допомогою температурних датчиків. Наявність другого вихідного реле управління забезпечує можливість організації таких додаткових режимів роботи: перемикання «зірка-трикутник»; включення з «відкладеним пуском» (наприклад, каскадне включення двигунів); реле дистанційної сигналізації. Універсальний блок захисту асинхронних електродвигунів УБЗ-302 призначений для захисту двошвидкісних (двообмоткових) двигунів, постійного контролю параметрів мережевої напруги, діючих значень фазних/лінійних струмів, і перевірки значення опору ізоляції електродвигунів. УБЗ забезпечує захист асинхронних двошвидкісних (двообмоткових) електродвигунів, номінальним струмом від 5 до 50А при використанні вбудованих струмових трансформаторів.
Характеристики
Состояние Нове
Материал корпуса Пластик
Степень защиты IP 40
Тип монтажа На DIN рейку
Частота тока 50
Количество замыкающих контактов 2
Количество размыкающих контактов 2
Максимальная температура окружающей среды 55
Минимальная температура окружающей среды -35
Номинальное рабочее напряжение по переменному току 380
Номинальный ток 630
Язык интерфейса Російська, Українська
Защита от перепадов напряжения Так
Интерфейс для подключения внешних устройств RS232, RS485
Количество программируемых входов 8
Количество программируемых выходов 3
ЖК дисплей Так
Установка пароля Так
Відгуки покупців
Написати відгук
Ваша оцінка